'杭州蘊澤環境科技有限公司
地址:杭州市濱江區濱盛路1688號明豪大廈 706
電話:0571-87767399
189 5712 2504
郵箱:echoqian@163.com
詳細說明
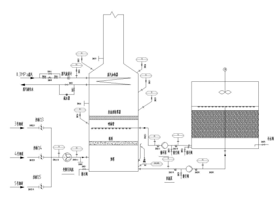
定型機廢氣消白煙裝置的核心設備為冷凝降溫、除霧模塊、煙氣加熱模塊。
裝置主要由以下幾個系統組成:
(1)冷凝降溫和除霧模塊:煙氣通過原引風機后進入該模塊,模塊填料段上部布冷卻水、底部出水,水與煙氣直接接觸,煙氣溫度由60度降低至35度,煙氣中有機氣體冷凝至直接接觸的水中,且煙氣中有少量氣態水析出為液體水,煙氣夾帶有霧沫進入除霧器后使氣液完全分離。
(2)煙氣加熱模塊:經過除濕后的煙氣經過煙氣加熱器升溫,實現煙氣消白。
工藝流程圖如下:
